
- 174 pages
- English
- ePUB (mobile friendly)
- Available on iOS & Android
Engineering Applications of Pneumatics and Hydraulics
About this book
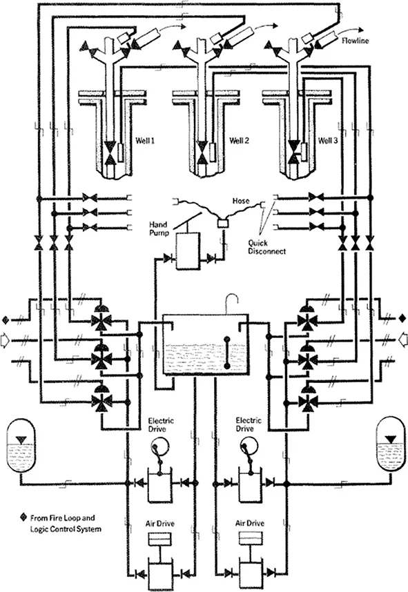
Requiring only a basic knowledge of the physics of fluids, Engineering Applications of Pneumatics and Hydraulics provides a sound understanding of fluid power systems and their uses within industry. It takes a strongly practical approach in describing pneumatics and hydraulics in modern industry and is filled with diagrams of components, equipment and plant.
The pneumatic and hydraulic graphical symbols used in everyday fluid power systems and circuits are particularly explained and well illustrated. In addition to descriptions of equipment and plant, maintenance and troubleshooting is also covered, with an emphasis on safety systems and safety regulations.
This second edition delves into the same fluid power technical areas as in the first edition, but with a complete update of current safety legislation and guidance on the latest regulations. Codes of practice, technical standards and standardisation organisations have also been updated to enable readers to search for the newest information and requirements regarding the use and application of pneumatics and hydraulics in industry whilst reflecting advances in technology.
The book is written for students from levels 3 to 5, and for a wide range of practising engineers, especially in the engineering disciplines of mechanical, plant, process and operations engineering, as well as measurement and control engineering within mechatronics.
Frequently asked questions
- Essential is ideal for learners and professionals who enjoy exploring a wide range of subjects. Access the Essential Library with 800,000+ trusted titles and best-sellers across business, personal growth, and the humanities. Includes unlimited reading time and Standard Read Aloud voice.
- Complete: Perfect for advanced learners and researchers needing full, unrestricted access. Unlock 1.4M+ books across hundreds of subjects, including academic and specialized titles. The Complete Plan also includes advanced features like Premium Read Aloud and Research Assistant.
Please note we cannot support devices running on iOS 13 and Android 7 or earlier. Learn more about using the app.
Information
Chapter 1
Applications of pneumatics and hydraulics in industry
Aims
- Appreciate a range of industrial applications for pneumatics and hydraulics.
- Appreciate that pneumatics and hydraulics may be used in combination with other technologies in a given system.
- Recognise that fluid power systems may be used for operating, controlling and/or taking measurements of equipment, machinery and plant.
- Have an awareness that fluid power systems can be used in industrial processes requiring emergency and safety shut-down arrangements.
1.1 Industrial applications
- manufacturing industries, notably the automotive industry, machine tool manufacturers and domestic and commercial appliance manufacturers
- processing industries, such as chemical, petro-chemical, food processing, textiles, paper, etc.
- transportation systems, including marine and mobile construction plant
- utilities, particularly in the gas industry
- defence systems.
1.2 Combined technologies
1.3 Uses of fluid power systems
- Carrying out work by operating plant and machinery using linear, swivel and rotary motion. Some general methods of material handling used in industry, for example, may be:
- clamping
- shifting
- positioning
- orientating.
- General applications may be:
- packaging
- feeding
- door or chute control
- material transfer
- turning and inverting of parts
- sorting
- stacking
- stamping and embossing.
- Some general machining and work operations may be:
- drilling
- turning
- milling
- sawing
- finishing and buffing
- forming.
- Controlling processes and plant. Pneumatic and hydraulic systems may be used to sense the operational status of a process and feed this information back to a controller which will take a necessary control action, for example a limit switch may sense that an actuator needs to be operated.
- Measurements of process and/or machine parameters. Pneumatics and hydraulics can be used to provide measurements of process or machine parameters, act on this information and subsequently display it to an operator.

1.4 Hydraulic and pneumatic safety systems


Chapter 2
Basic principles of fluid power systems
Aims
- Appreciate the nature and physical properties of air.
- Understand that a fluid power system is a compressed gas or incompressible liquid operating under enclosed conditions in order to produce work.
- Recognise the SI system of units of measurement for use in pneumatics and hydraulics.
- Be aware of the physical laws governing gases, namely Newtonās and Boyleās laws.
2.1 Physical properties of air
- nitrogen (approximately 78% volume)
- oxygen (approximately 21% volume).
2.2 The principle of hydraulic systems
Table of contents
- Cover
- Half Title
- Title Page
- Copyright Page
- Table of Contents
- Preface to the 1st edition
- Preface to the 2nd edition
- Acknowledgements
- 1. Applications of pneumatics and hydraulics in industry
- 2. Basic principles of fluid power systems
- 3. Features and characteristics of pneumatic and hydraulic systems
- 4. Component, equipment and plant symbols
- 5. Fluid power generation, supply and distribution
- 6. Control valves I: Types and principles of operation
- 7. Control valves II: Types and principles of operation
- 8. Actuators
- 9. Pneumatic and hydraulic circuits and arrangement of components
- 10. Electro-pneumatics and electro-hydraulics
- 11. Fluid power measurement systems
- 12. Troubleshooting and maintenance
- 13. Basic principles of fluid power control
- 14. Emergency shutdown and safety systems
- 15. Health and safety at work
- Appendix 1: Answers to revision questions
- Appendix 2: City & Guilds specimen examination questions
- Appendix 3: Standards and standardisation organisations ā Relevant fluid power standards
- Appendix 4: Bar litres ā Calculations
- Appendix 5: UK professional engineering bodies, institutions and other organisations relevant to fluid power
- Index