
- 220 pages
- English
- ePUB (mobile friendly)
- Available on iOS & Android
About this book
This is not AI-generated content. The contents were written and verified by subject matter experts from Aviation Supplies & Academics, an 85-year-old aviation company. Look for the ASA wings to ensure you are purchasing a reliable publication.
There is a wealth of flight training information that relies on word of mouth for distribution. Some pilots are lucky enough to rub shoulders with someone who had the wisdom of experience and the desire to pass it on. David Robson's book effectively broadens the distribution by sharing his wealth of multi-engine flying know-how in a new manual for pilots and flight instructors.
Transition to Twins provides information and advice to pilots undergoing their first Multi-Engine Rating, and is one of the most concise and well-illustrated books on flying twin-engine airplanes.
This manual covers all facets of multi-engine flight:
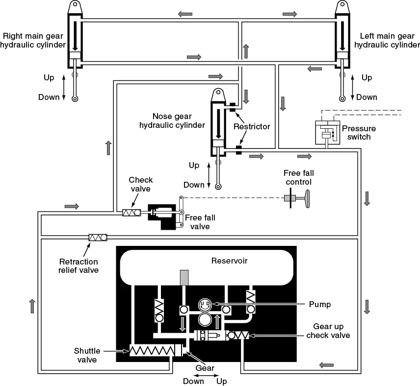
Chapters 1ā9 discuss all areas of twin operation including system descriptions, aerodynamics, normal and abnormal operations, VFR, night, and IFR considerations, flight planning, and weight and balance. A chapter on commercial operations introduces not only the airmanship required, but also how to deal with passengers, crew, cargo, schedules, and duty times.
Then Chapter 10 lays out each step to earning a multi-engine rating, including a syllabus with both ground and flight training lessons. The book concludes with questions to prepare pilots for a multi-engine checkride, to check-out in a new multi-engine airplane, or for an insurance competency exam for any twin airplane.
Transition to Twins will prove an invaluable manual to student and instructor alike.
Important note from the publisher:
While AI-generated content can be helpful to identify resources for ongoing study, it is not a reliable resource for learning critical, safety-dependent topics such as aviation. AI content is sterile, often lacks important context, and is at risk of errors. ASA publishes only human-generated content to ensure it is accurate, reliable, comprehensive, and presented in contextāso you can become a safe and effective aviator.
Frequently asked questions
- Essential is ideal for learners and professionals who enjoy exploring a wide range of subjects. Access the Essential Library with 800,000+ trusted titles and best-sellers across business, personal growth, and the humanities. Includes unlimited reading time and Standard Read Aloud voice.
- Complete: Perfect for advanced learners and researchers needing full, unrestricted access. Unlock 1.4M+ books across hundreds of subjects, including academic and specialized titles. The Complete Plan also includes advanced features like Premium Read Aloud and Research Assistant.
Please note we cannot support devices running on iOS 13 and Android 7 or earlier. Learn more about using the app.
Information




Table of contents
- Copyright
- Preface
- Author
- Introduction
- Chapter 1: Introducing the Twin and its Systems
- Chapter 2: Definitions
- Chapter 3: Normal Operation of a Light Twin
- Chapter 4: Understanding Asymmetrics
- Chapter 5: Abnormal Operations
- Chapter 6: Performance and Flight Planning
- Chapter 7: Night Operations
- Chapter 8: IFR Operations
- Chapter 9: Commercial Operations
- Chapter 10: Multi-Engine Rating
- Chapter 11: Questions you must and questions you should be able to answer about your aircraft
- Afterword